
Bob's Resource Website (2007)

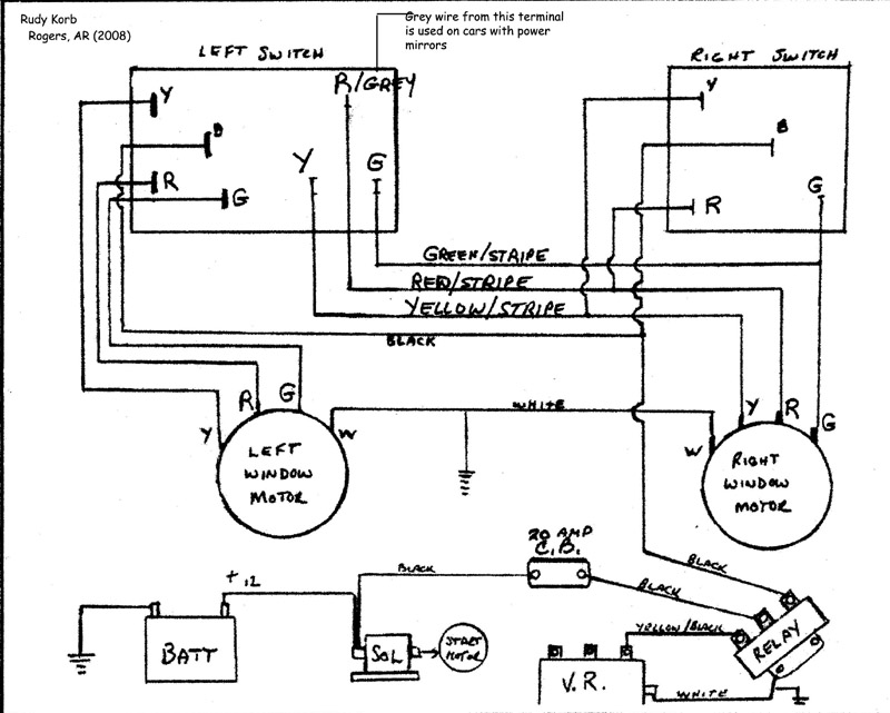
OPERATION: Power is supplied from the HOT side of the STARTER SOLENOID to the 20 Amp CIRCUIT BREAKER to the RELAY (+12 in). When you turn the IGNITION key to the ACC position, power is supplied to the VOLTAGE REGULATOR, which energizes the post with the YELLOW Wire. This, in turn, trips the RELAY and supplies POWER to the Window Circuit.
The motors draw a high amount of amperage requiring the wire for this circuit to be almost all 10 guage (heavy). The 'fuse' is a 20 amp circuit breaker at the fuseblock
The power to the actual window circuit starts at the relay and is 10 guage BLACK. It is spliced under the dash to supply power to both window switches. All ground wiring is WHITE and is 12 guage.
The drivers side has an integrated dual switch to control both windows
Due to the heavy electrical load and unique function of the switch that supplies 2 POWER LEADS FOR EACH EVENT (red/green - down) and (yellow/green - up), there are NO OTHER switches that can be used to control these motors. Any attempt to incorporate lighter duty switches, such as on late model cars will require the use of numerous relays to switch current which you will soon regret.
